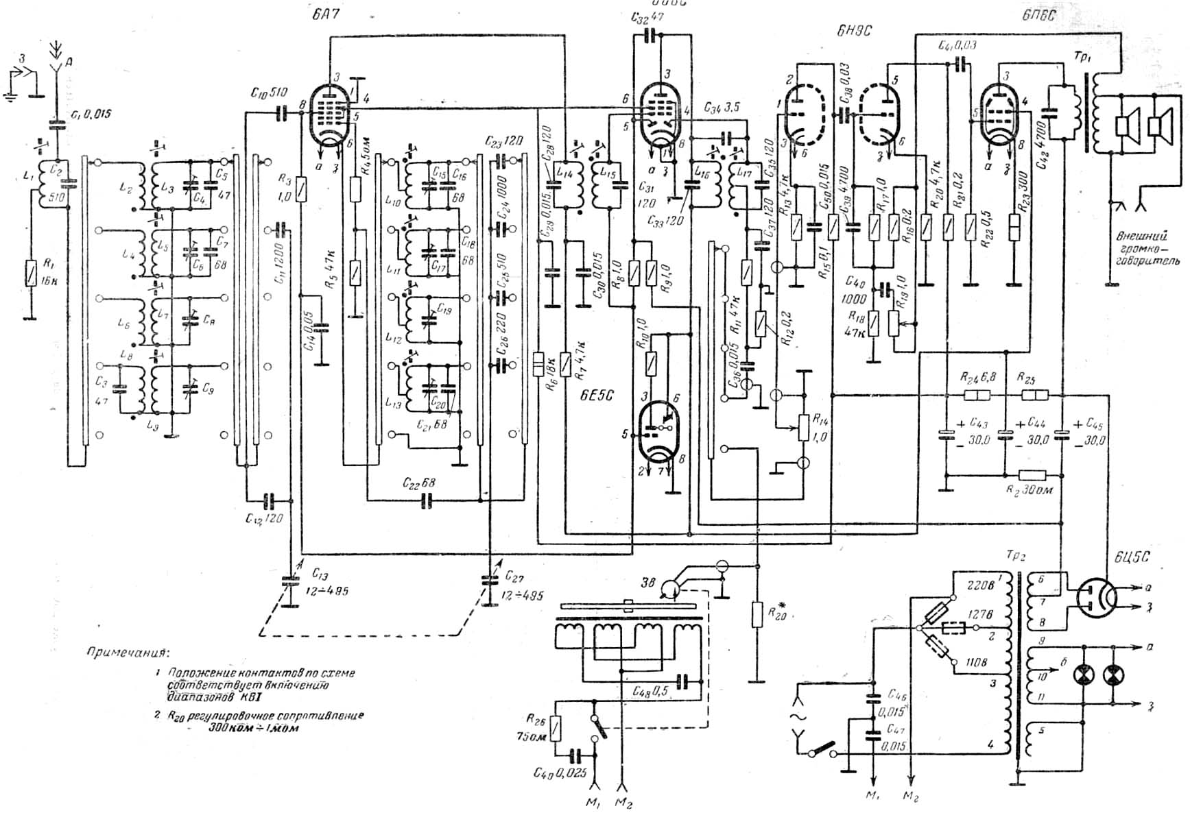
Радиола "Араз"
Принципиальная схема здесь