"Комета"
(радиола)

Набор ламп:
6Н3П, 6И1П, 6К4П, 6Х2П, 6Н2П, 6П14П, 6Е5С,

селеновый выпрямитель АВС-80-260.
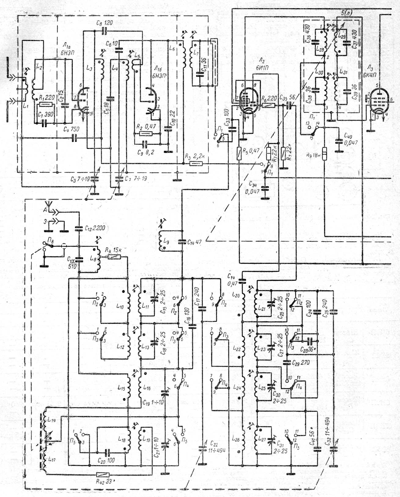
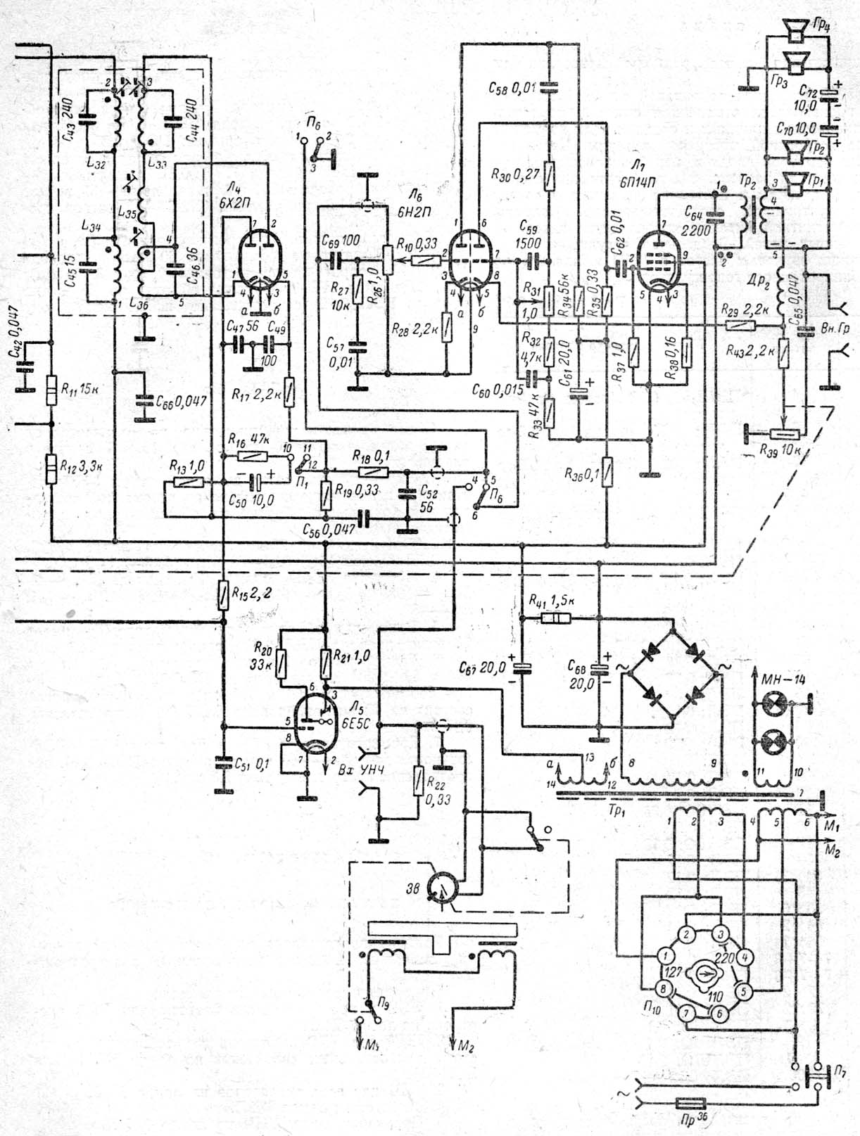
Принципиальная схема здесь: часть1, часть 2.

ТЕХНИЧЕСКИЕ ХАРАКТЕРИСТИКИ.

Диапазоны принимаемых волн...................................ДВ 150-415 КГц (2000-723 м)
СВ 520-1600 КГц (577-187 м)
КВI 3,95-7,5 МГц (76-40 м)
КВII 9-12,1 МГц (33,3-24,8 м)
УКВ 64,5-73 МГц (4,65-4,11 м)

Промежуточная частота ................................................... АМ 465 КГц, ЧМ 8,4 МГц

Чувствительность, не хуже..................................... ДВ,СВ, КВ 200мкВ, УКВ 20 мкВ

Избирательность по соседнему каналу, при расстройке на 10 КГц,не менее..30 дБ

Выходная мощность ................................................................................................2 Вт

Полоса воспроизводимых частот ................................................... УКВ 80-10000 Гц
ДВ, СВ, КВ 80-4000 Гц

Потребляемая мощность .........................................60 Вт при приеме радиостанций
75 Вт при воспроизведении грамнаписи

Габариты.................................................................................................... 570х420х378

Масса.......................................................................................................................24 Кг