"Эстония 2"

Набор ламп:
6Н3П, 6К4П, 6И1П, 6К4П, 6К4П, 6Х2П, 6Х2П, 6Ж1П,
6Н2П, 6П14П, 6П14П, 6Е5С,
селеновый мост АВС-120-270
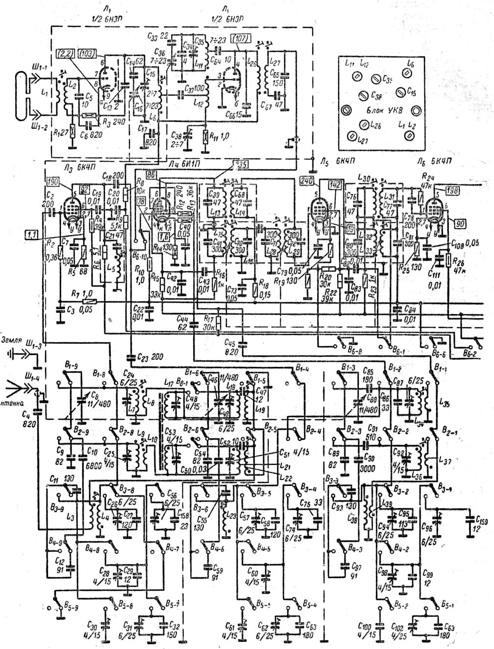
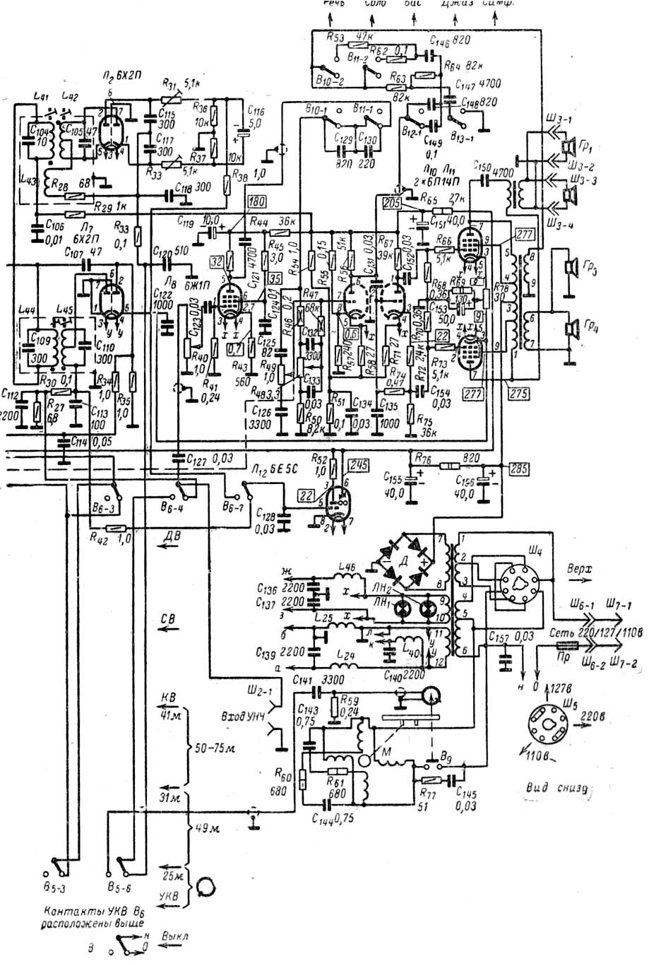
Принципиальная схема
здесь: часть1, часть 2.
ТЕХНИЧЕСКИЕ ХАРАКТЕРИСТИКИ.
Диапазоны принимаемых волн...................................ДВ 150-415 КГц (2000-723 м)
СВ 520-1600 КГц (577-187 м)
КВI 11,35-12,1 МГц (26,4-24,8 м)
КВII 8,75-10,4 МГц (34,3-28,85 м)
КВIII 6,95-7,4 МГц (43,2-40,55 м)
КВIV 5,9-6,3 МГц (50,8-47,7 м)
КВV 3,95-5,9 МГц (76-50,8 м)
УКВ 64,5-73 МГц (4,65-4,11 м)Промежуточная частота .................................................................................. 465 КГц
Чувствительность, не хуже.......................................ДВ,СВ, КВ 50 мкВ, УКВ 10 мкВ
Избирательность по соседнему каналу, при расстройке на 10 КГц,не менее..56 дБ
Выходная мощность.................................................................................................6 Вт
Полоса воспроизводимых частот ................................................ СВ, КВ 60-6500 Гц
УКВ 60-12000 Гц
при воспроизведении грамзаписи 50-10000 ГцПотребляемая мощность ........... ..........................при приеме радиостанций 115 Вт
при воспроизведении грамзаписи 135 ВтГабариты.................................................................................................... 600х435х360
Масса.......................................................................................................................25 Кг
![]()