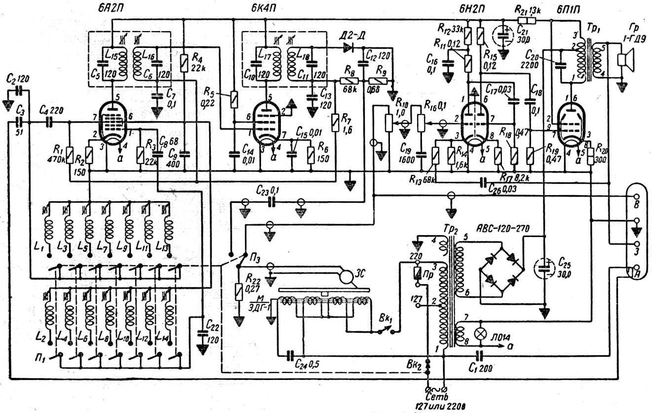
Радиола
"Казань-57"
Принципиальная схема здесь.