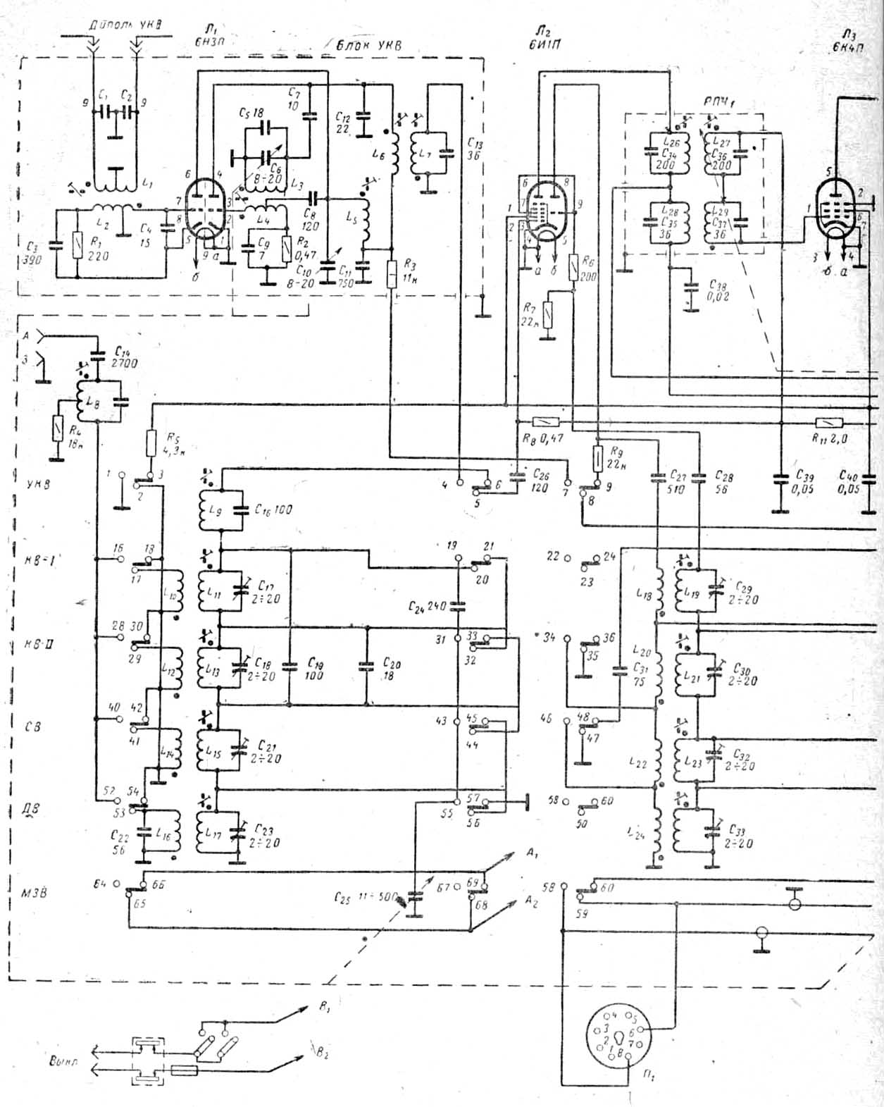
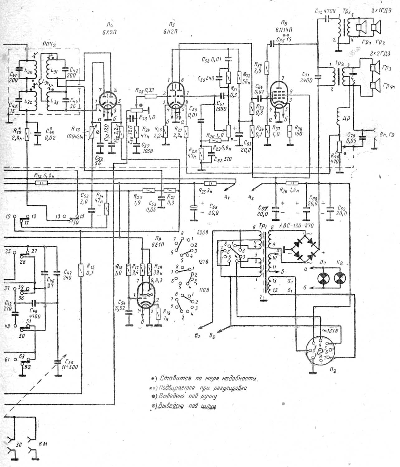
"Неринга"
(магнитола)


Принципиальная схема здесь:

часть 1, часть 2